Shop durchsuchen

Trennrelais Bi-Direktional TMN
Artikelnummer: 81205BI-Direktionales Trennrelais 140A
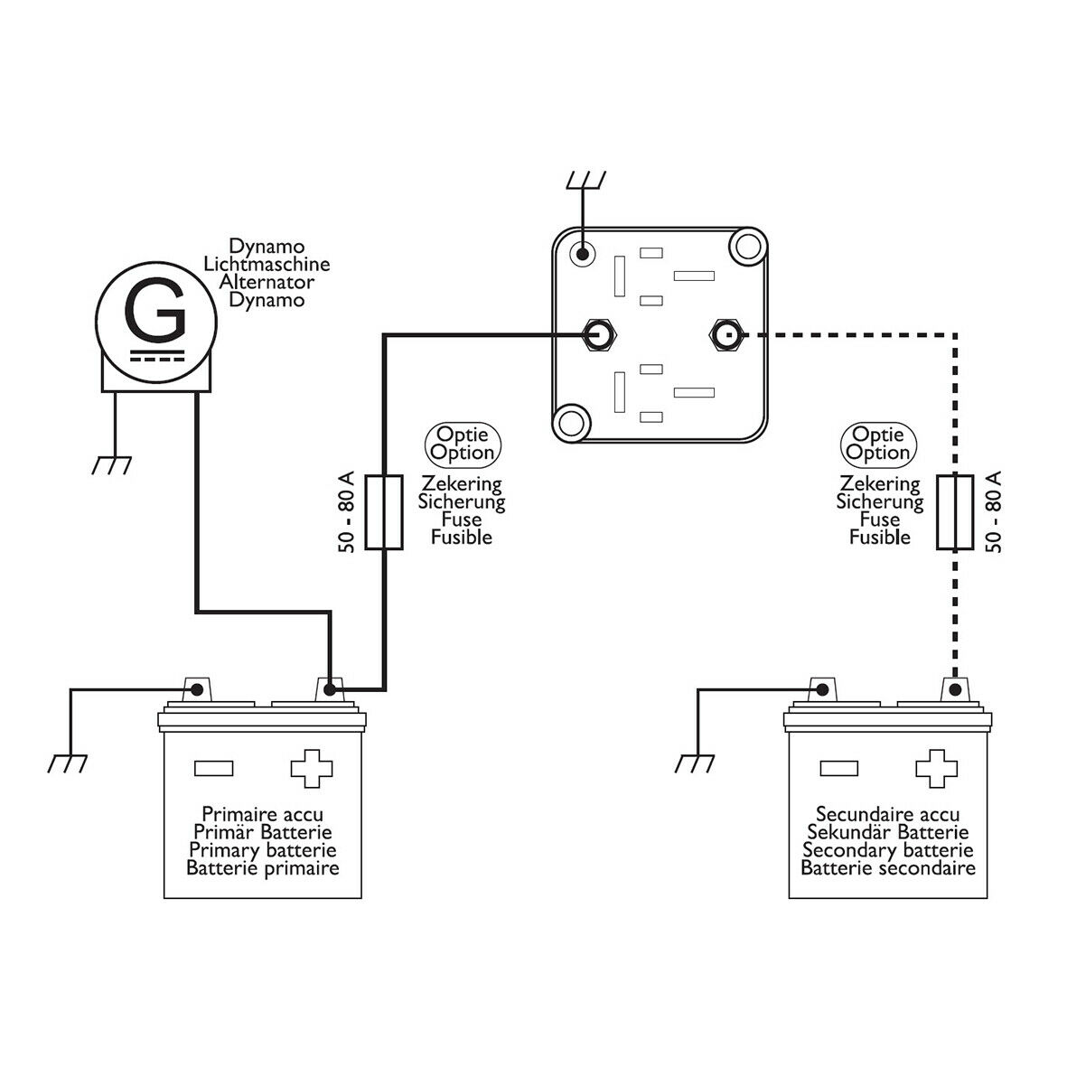
Die Installation dieses Relais soll dazu dienen, dass die Verbindung der beiden Batterien bei ausgeschaltetem Motor getrennt wird, wenn die Spannung unter 12,8V fällt. So wird gewährleistet, dass bei weiterer Energieabnahme an der Zusatzbatterie die Starterbatterie nicht entladen wird.
Beim Einschalten des Motors erhöht sich die Ladespannung auf über 13,3V, infolge dessen schließt das Trennrelais den Kreislauf und Starter- u. Zusatzbatterie werden gleichzeitig geladen. Gleiches gilt auch, wenn sich die Ladespannung der Zusatzbatterie durch ein angeschlossenes Ladegerät oder durch eine verbaute Solaranlage auf über 13,3V erhöht. Dieses BSR-Trennrelais funktioniert also bidirektional in beide Richtungen.
Dieses Relais ist für CAN-Bus Fahrzeuge geeignet. Es ist keine Lichtmaschinen-Kontrollspannung d+ oder Zündungsplus erforderlich.
- Dauerbelastung: max. 140 Ampere
- Gehäusefarbe: Transparent
- Statusbeleuchtung / Farbe: Ja / Grün
- Statusleuchte AN: Spannung über 13,3 VDC (Stromkreislauf ist geschlossen)
- Statusleuchte AUS: Spannung unter 12,8V DC (Stromkreislauf ist geöffnet)
- Spannung: 12V
- Maße: (LxBxH) ca. 67x67x53mm
- Anschlüsse: 2x Batterie Schraubanschlüsse + 1x Masseleitung







